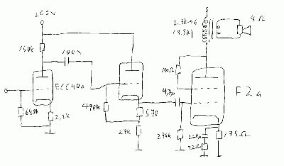
Näytä sivun lähdekoodiVanhat versiotPaluulinkitTakaisin ylös Epäsymmetrinen triodivahvistin Kun Telokilla kerran on putkia, päätinpä rakentaa putkivahvistimen.. pääteputkeksi valitsin mietinnän jälkeen F2a:n ja esiasteeseen ECC40:n jonka ensimmäinen osa toimii normaalina yhteiskatodivahvistimena nostaen jännitettä toisen osan toimiessa katodiseuraajana jotta F2a:lle saadaan riittävän pieni-impedanssinen ajo. Päätemuuntajina käytetään Edcor:n 2.5kΩ → 6Ω muuntajia. Söpö kuva: Skema: F2a:n toimintapiste: Layout: f2a-vahvari-layout.pdf Maski: f2a-vahvari-maski.pdf Maski kaipaa vielä hieman modaamista.. projektit/wanhat/f2a_putkivahvistin.txt Viimeksi muutettu: 2019/09/18 20:31(ulkoinen muokkaus) Kirjaudu sisään